User Tools

Site Tools


courses:201a:systems

AF 201A Unit 15 Orientation Lesson 6 - Systems

The student will receive instruction on aircraft systems.

The student should have a full understanding of aircraft systems.

Flight Control Systems and Operation

Cable-controlled alerons, elevators, & rudders.

Elevator trim system

Rudder trim system (if equipped) – no trim tab, springs on rudder only.

Flaps - Single electric motor in the right wing, cables to operate left flap.

C172 Flap System Diagram

Four Engine Strokes - Reciprocating Engine

Ignition Systems

Magnetos & function

Spark plugs

Induction Systems

Two types of induction systems are commonly used in small aircraft engines:

  1. The carburetor system mixes the fuel and air in the carburetor before this mixture enters the intake manifold.
  2. The fuel injection system mixes the fuel and air immediately before entry into each cylinder or injects fuel directly into each cylinder.

Carb Diagram

  • Induction icing
  • Carburetor Operation and Carburetor Heat

The use of carburetor heat causes a decrease in engine power, sometimes up to 15 percent, because the heated air is less dense than the outside air that had been entering the engine. This enriches the mixture. When ice is present in an aircraft with a fixed-pitch propeller and carburetor heat is being used, there is a decrease in rpm, followed by a gradual increase in rpm as the ice melts.

C172N Fuel System Diagram

  • Fuel Injection Systems

A fuel injection system usually incorporates six basic components: an engine-driven fuel pump, a fuel-air control unit, a fuel manifold (fuel distributor), discharge nozzles, an auxiliary fuel pump, and fuel pressure/flow indicators.

C172R Fuel Selector

C172R Fuel System

The following are advantages of using fuel injection:

  1. Reduction in evaporative icing
  2. Better fuel flow
  3. Faster throttle response
  4. Precise control of mixture
  5. Better fuel distribution
  6. Easier cold weather starts

The following are disadvantages of using fuel injection:

  1. Difficulty in starting a hot engine
  2. Vapor locks during ground operations on hot days
  3. Problems associated with restarting an engine that quits because of fuel starvation

Mixture Operation and Leaning Procedures

Detonation Versus Pre-Ignition

Exhaust Systems

Exhaust from each cylinder passes through a riser to a single muffler and tailpipe.

The muffler is equipped with a shroud for cabin heat.

Cooling Systems

  • Oil Temp, Oil Cooling

Aircraft Landing Gear and Components

The landing gear is of the tricycle type, with a steerable nose wheel and two main wheels. Wheel fairings are optional equipment for both the main and nose wheels. Shock absorption is provided by the tubular spring steel main landing gear struts and the air/oil nose gear shock strut. Each main gear wheel is equipped with a hydraulically actuated disc type brake on the inboard side of each wheel.

Brake and Other Hydraulic Systems

  • How disc brakes work

The airplane has a single-disc, hydraulically actuated brake on each main landing gear wheel. Each brake is connected, by a hydraulic line, to a master cylinder attached to each of the pilot's rudder pedals. The brakes are operated by applying pressure to the top of either the left (pilot's) or right (copilot's) set of rudder pedals, which are interconnected. When the airplane is parked, both main wheel brakes may be set by utilizing the parking brake which is operated by a handle under the left side of the instrument panel. To apply the parking brake, set the brakes with the rudder pedals, pull the handle aft, and rotate it 90° down.

Fuel Systems

  • Carburetor
  • Fuel Injection (Fuel pumps, fuel distribution manifold)

Oil Systems

From C172R POH:

The engine utilizes a full pressure, wet sump-type lubrication system with aviation grade oil used as the lubricant. The capacity of the engine sump (located on the bottom of the engine) is eight quarts. Oil is drawn from the sump through an oil suction strainer screen into the engine-driven oil pump. From the pump, oil is routed to a bypass valve. If the oil is cold, the bypass valve allows the oil to bypass the oil cooler and go directly from the pump to the full flow oil filter. If the oil is hot, the bypass valve routes the oil out of the accessory housing and into a flexible hose leading to the oil cooler on the right, rear engine baffle. Pressure oil from the cooler returns to the accessory housing where it passes through the full flow oil filter. The filter oil then enters a pressure relief valve which regulates engine oil pressure by allowing excessive oil to return to the sump while the balance of the oil is circulated to various engine parts for lubrication. Residual oil is returned to the sump by gravity flow.

An oil filler cap/oil dipstick is located at the right rear of the engine. The filler cap/ dipstick is accessible through an access door on the top right side of the engine cowling. The engine should not be operated on less than five quarts of oil. For extended flight, fill to eight quarts (dipstick indication only). For engine oil grade and specifications, refer to Section 8 of this handbook.

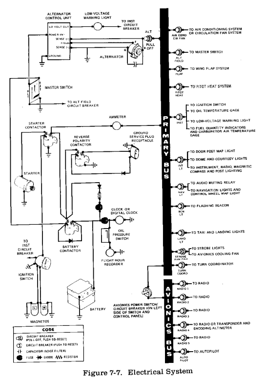
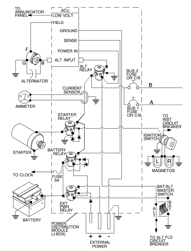
Electrical Systems

C172P Electrical Diagram

C172P Electrical Bus

C172R Electrical Diagram 1

Alternator Control Unit – Automatically disconnects the alternator in the event of an over-voltage situation. In this instance, the battery will then power the airplane's electrical system. (C172P POH pg 7-27)

Avionics

  • Antennas
  • Transponder / ADS-B

Flight Instrument Systems

  • Electric instruments
  • Vacuum system & instruments
    • Suction/Vac guage
    • Vacuum loss indications

C172R Vacuum System Diagram

Environmental and Cabin Heating Systems

  • Cabin Heat – exhaust manifold similar to a car
  • Overhead vents
  • Cabin air vent (right side)

C172P Ventilation Diagram

C172R Ventilation Diagram


Cessna 172P POH (Sample)

C172SP Systems

courses/201a/systems.txt · Last modified: 2018/05/02 15:33 by evan